首页
专利查询
专利购买
专利转让
专利申请
15071489439
当前位置:
专利巴士
专利查询
专利名称
查询
高级查询
当前共找到
8115
个专利记录
,当前显示页码
89/406
专利名称
申请号
申请人
发明人
专利代办机构
[发明]
一种垂直循环车库的稳车装置
申请号:
201911005876.4
状态:
审中-公开
申请日:
2019-10-22
申请人:
武汉钢铁集团湖北华中重型机械制造有限公司、武汉科技大学
发明人:
邹祥瑞、高全杰、古德长、金荣、朱方明、刘洋、付岑瑶、张乐、易娟娟
公开日:
代理机构:
主分类号:
E04H6/14(20060101)
我要购买
摘要:
本发明公开了一种垂直循环车库的稳车装置,包括车库固定架、吊篮和稳车装置,所述车库固定架的底部通过固定螺栓固定于地面上,且车库固定架上固定安装有弧形轨道,所述吊篮通过滑轮在弧形轨道内滑动,且车库固定架的中部固定安装有电机组件,且电机组件的输出轴通过链条提升组件与吊篮进行固定连接,所述稳车装置包括底座,所述底座顶部的两侧均固定连接有套筒,本发明涉及智能停车设备技术领域。该垂直循环车库的稳车装置,可很好的解决了吊篮在停车取车时的晃动问题,保证了设备安全平稳运行,通过使用地面稳车装置能够有效稳定吊篮,防止吊篮晃动,增加了设备的安全性,提高了用户使用舒适度。
[发明]
一种改质沥青的低温制备方法
申请号:
201911005356.3
状态:
审中-公开
申请日:
2019-10-22
申请人:
武汉科技大学
发明人:
孙昱、雷付煜、沈韦舟、周尽晖、徐珍、丁玲、李文兵
公开日:
代理机构:
主分类号:
C10C1/04(20060101)
我要购买
摘要:
本发明涉及一种改质沥青的低温制备方法。其技术方案是:将100质量份的中温煤沥青置于带有蒸馏装置的反应釜内,加热至105~115℃;再于搅拌条件下向所述反应釜内加入0.2~0.3质量份的双核酞菁钴,升温至280℃~290℃,保温150~200min;然后在继续搅拌、相同温度和真空度为‑0.09Mpa的条件下蒸馏25~35min,制得改质沥青。所述中温煤沥青:软化点为80~90℃;甲苯不溶物含量为15~25wt%;喹啉不溶物含量为7~9wt%;灰分为0.24~0.27wt%。所述搅拌的转速为200~300rpm。本发明不仅具有工艺简单、能耗小、绿色环保和成本低的特点,且反应釜不易结焦、设备使用周期长和维护量小;所制备的改质沥青达到国家标准一级品指标。
[发明]
一种铬污染土地的修复方法
申请号:
201911006374.3
状态:
审中-公开
申请日:
2019-10-22
申请人:
武汉科技大学
发明人:
董欢、雷学文、张彬、赵涵洋、林胜强、刘特
公开日:
代理机构:
主分类号:
B09C1/10(20060101)
我要购买
摘要:
本发明公开了一种铬污染土地的修复方法,包括如下步骤:步骤1:取Bacillus sp.菌种接种至灭菌后的液体培养基中培养得到菌原液,并向菌原液中加入生理盐水将其稀释至OD
600
为0.8‑1.5;步骤2:取尿素水溶液和氯化钙水溶液混合均匀,得到胶着液;步骤3:将步骤1所制备的菌液和步骤2所制备的胶着液进行混合,得到反应液;步骤4:取铬污染土壤去杂质,风干破碎并过筛;步骤5:将步骤3所制得的反应液均匀的浇至经所述步骤4预处理后的土壤中,然后进行恒温培养20‑40d。其优点是:本修复方法可将Cr
6+
还原为Cr
3+
且还原率可高达98%。
[实用新型]
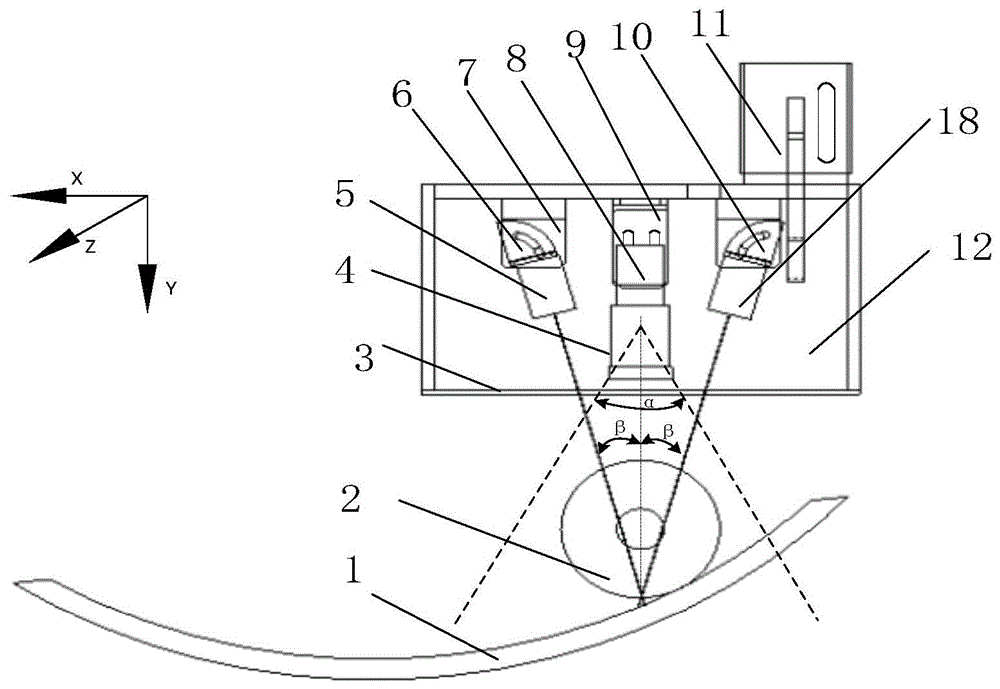
一种机器视觉辅助曲面加工装置
申请号:
201921770983.1
状态:
有权
申请日:
2019-10-22
申请人:
武汉科技大学
发明人:
刘源泂、宋建、袁文新、刘钊、曾镛
公开日:
代理机构:
主分类号:
B23C3/02(20060101)
我要购买
摘要:
本实用新型提供了一种机器视觉辅助曲面加工装置。它包视觉传感装置、视觉装置调节机构、卧式铣床、工件输送机构、计算机,所述视觉传感装置,包括两个红色线状激光器、面阵相机、镜头、滤镜;面阵相机采集工件上的图像,并传入计算机,该计算机发出指令,命令输送机构运送工件,控制铣刀完成曲面切削加工。该装置是一种高效率的曲面加工装置,采用线激光组合式视觉传感系统为基准的整体的曲面加工方案,响应速度快,能准确识别工件曲面高度变化,合理的控制刀具的切削深度,能高效地完成曲面加工。
[发明]
一种机器视觉辅助曲面加工装置及方法
申请号:
201911003439.9
状态:
审中-公开
申请日:
2019-10-22
申请人:
武汉科技大学
发明人:
刘源泂、宋建、袁文新、刘钊、曾镛
公开日:
代理机构:
主分类号:
B23C3/02(20060101)
我要购买
摘要:
本发明公开了一种机器视觉辅助曲面加工装置及方法。所述装置包视觉传感装置、视觉装置调节机构、卧式铣床、工件输送机构、计算机,所述视觉传感装置,包括两个红色线状激光器、面阵相机、镜头、滤镜;面阵相机采集工件上的图像,并传入计算机,该计算机发出指令,命令输送机构运送工件,控制铣刀完成曲面切削加工。实现在切削过程中,通过近似拟合曲面进而自动调节铣刀的高度,完成曲面的加工。本发明所述的方法是一种高效率的曲面加工方法,首次采用线激光组合式视觉传感系统为基准的整体的曲面加工方法,该方法响应速度快,能准确识别工件曲面高度变化,合理的控制刀具的切削深度,能高效地完成曲面加工。
[实用新型]
一种新型车载水杯固定装置
申请号:
201921775544.X
状态:
有权
申请日:
2019-10-22
申请人:
武汉科技大学
发明人:
黄云山、孙伟、程自豪
公开日:
代理机构:
主分类号:
B60N3/10(20060101)
我要购买
摘要:
本实用新型提供一种新型车载水杯固定装置,包括底座、外半环、中间转环、内转环、转盘、多个夹爪,中间转环、内转环和转盘的质量均匀分布,且轴对称,底座上连接有外半环,外半环两端分别连接有一个外销,外销另一端连接在中间转环上,内转环的直径方向连接内销的一端,内销另一端连接在中间转环与外销垂直的对称轴上,内转环上有爪槽,夹爪呈丁字型,横爪下壁开有螺纹,横爪能在爪槽内做往复运动,内转环底部向内突出一边沿,圆柱槽型转盘外壁有台阶,台阶以上的侧壁开有卡簧槽,内转环坐在台阶上,卡簧内侧插在卡簧槽内外侧架在边沿上,转盘的螺纹与横爪下壁的螺纹螺纹连接。本装置的夹爪能径向调节,能适应不同规格的水杯且能保持水杯竖直。
[发明]
订单分配方法及其分配系统
申请号:
201911000749.5
状态:
审中-公开
申请日:
2019-10-21
申请人:
武汉科技大学
发明人:
魏豪、陈国平、章舒媛
公开日:
代理机构:
20190505CN2019103677492
主分类号:
G06Q10/08(20120101)
我要购买
摘要:
本发明涉及一种订单分配方法及其分配系统,包括:接收来自商务端的订单;获取电子商务端订单中的产品信息,并检索产品所在的货架在仓库中的准确位置;按订单先后顺序将订单分配给拣货台,与此同时将订单中的产品分配至仓库中的空闲等待的机器人;计算所有待取产品的机器人到所有已分配的待处理订单对应的拣货台的距离,并且所有分配了待取产品的机器人之间进行待取产品交换以使得所有分配了待取产品的机器人所需移动的总距离最短;待取产品交换完成后,机器人将订单中的产品所在的货架运送至相对应的拣货台处,拣货台处的工作人员取出产品,机器人再将货架送回至仓库中原存储位置处。本发明保证了机器人无效行程最小,拣选效率大大提高。
[实用新型]
高集成化的机器人用关节驱动器
申请号:
201921760742.9
状态:
有权
申请日:
2019-10-21
申请人:
武汉科技大学
发明人:
刘帅、刘清宇、赵慧
公开日:
代理机构:
主分类号:
B25J17/00(20060101)
我要购买
摘要:
公开了一种高集成化的机器人用关节驱动器,包括外壳、位于所述外壳端部的端盖以及位于所述外壳内的中心轴、电机、编码器和行星减速机构;所述电机包括定子和由所述定子驱动的转子,所述转子与所述中心轴固定连接;所述编码器包括固定在所述中心轴的轴肩端面上的动盘和固定在外壳的所述端部上的静盘;所述减速单元包括环形的壳体、太阳轮、行星架和多个行星轮,所述太阳轮位于所述中心轴上,所述太阳轮与沿中心线均匀布置的所述多个行星轮外啮合,所述多个行星轮与所述壳体内壁上的内齿轮内啮合,所述多个行星轮与所述行星架连接。所述太阳轮与所述中心轴同步运动,所述太阳轮驱动所述行星轮转动,所述行星轮带动所述行星架运动,实现运动的输出。
[实用新型]
一种节能型洁净室空调制冷系统
申请号:
201921767521.4
状态:
有权
申请日:
2019-10-21
申请人:
武汉科技大学
发明人:
陈海生、胡航、焦良珍、李冠男
公开日:
代理机构:
主分类号:
F24F5/00(20060101)
我要购买
摘要:
本实用新型涉及一种节能型洁净室空调制冷系统,包括冷却塔、空调机组、制冷机组、换热器和阀门组,空调机组分别通过冷冻水供水管路和冷冻水回水管路分别与制冷机组和换热器连通,换热器和制冷机组之间通过第一管路连通,第一管路分别通过第二管路和第三管路与冷冻水供水管路和冷冻水回水管路连通,换热器通过冷却水管路与冷却塔连通;空调机组、制冷机组和换热器之间通过阀门组实现制冷模式或预冷加制冷模式或直接冷却模式的转换。本实用新型的有益效果是可实现制冷模式或预冷加制冷模式或直接冷却模式的快速转换,制冷效果较佳,节能且成本低。
[实用新型]
一种具有杀菌功能的砧板
申请号:
201921769275.6
状态:
有权
申请日:
2019-10-21
申请人:
武汉科技大学
发明人:
刘子涵、邓小龙、赵航、胡浩然、张航、贾梦帆
公开日:
代理机构:
主分类号:
A47J47/00(20060101)
我要购买
摘要:
本实用新型提供一种具有杀菌功能的砧板,包括砧板主体(10)和主提手(20),所述主提手(20)铰接设置在所述砧板主体(10)的侧壁上,在主提手(20)的上侧面设置有紫外线灯(21),主提手内设置有供电电源(22),主提手(20)上设有电路开关(23),所述电路开关(23)、供电电源(22)和紫外线灯(21)串联成电路回路。本实用新型本实用新型的主提手不仅可以用来提砧板,还利用紫外线对砧板进行杀菌、使用方便、实用性强。
[实用新型]
一种可强制脱离的岸电插头辅助插拔装置
申请号:
201921768873.1
状态:
有权
申请日:
2019-10-21
申请人:
武汉科技大学、江苏健龙电器有限公司
发明人:
姜繁智、黎恒、蒋国忠、刘源泂、谭金志、邓巍
公开日:
代理机构:
主分类号:
H01R43/26(20060101)
我要购买
摘要:
本实用新型公开了一种可强制脱离的岸电插头辅助插拔装置。它包括强制脱离组件和辅助插拔组件;其中所述强制脱离组件包括底板、上层导轨、上层导块、安全挂钩、安全挂钩支座、插头支座,所述辅助插拔组件包括电动推杆、固定支座、活动支座、直线导轨、直线滑块和底座。本装置实现了自动化的插头拔插,减少人力资源耗费,提高了岸电插头拔插效率,并提供了双重保险装置,具备了强制脱离功能,显著提高了岸电插头使用过程的安全系数。
[发明]
一种可强制脱离的岸电插头辅助插拔装置
申请号:
201911002700.3
状态:
审中-公开
申请日:
2019-10-21
申请人:
武汉科技大学、江苏健龙电器有限公司
发明人:
姜繁智、黎恒、蒋国忠、刘源泂、谭金志、邓巍
公开日:
代理机构:
主分类号:
H01R43/26(20060101)
我要购买
摘要:
本发明公开了一种可强制脱离的岸电插头辅助插拔装置。它包括强制脱离组件和辅助插拔组件;其中所述强制脱离组件包括底板、上层导轨、上层导块、安全挂钩、安全挂钩支座、插头支座,所述辅助插拔组件包括电动推杆、固定支座、活动支座、直线导轨、直线滑块和底座。本装置实现了自动化的插头拔插,减少人力资源耗费,提高了岸电插头拔插效率,并提供了双重保险装置,具备了强制脱离功能,显著提高了岸电插头使用过程的安全系数。
[发明]
一种万向传动机构
申请号:
201911001486.X
状态:
审中-公开
申请日:
2019-10-21
申请人:
武汉科技大学
发明人:
梅瑞麟、王佳松、郭宇飞
公开日:
代理机构:
主分类号:
F16D3/16(20060101)
我要购买
摘要:
本发明公开一种万向传动机构,包括液压胶管、拉力弹簧、两个活塞、两个活塞杆和两个紧固件,两个紧固件安装在液压胶管的两端,其分别用以固定液压胶管的两端,两个活塞设置在液压胶管内并与其内壁密封接触,拉力弹簧设置在液压胶管内并与两个活塞相互靠近的一侧连接固定,两个活塞相互背离的一侧分别通过万向球座与两根活塞杆的一端连接,两根活塞杆相互远离的一端分别沿液压胶管两端端部伸出至其外部,其中一根活塞杆伸出液压胶管的一端用以与直线驱动组件的驱动端传动连接,余下一根活塞杆伸出液压胶管一端用以与从动件传动连接。本发明所述驱动件推动活塞使从动件在任意一个方向上做直线运动,重量低,便于控制。
[实用新型]
一种烟气循环脱硝烧结系统
申请号:
201921768561.0
状态:
有权
申请日:
2019-10-21
申请人:
武汉科技大学
发明人:
陈铁军、万军营、周仙霖、何志豪、李慧婷
公开日:
代理机构:
主分类号:
F27D17/00(20060101)
我要购买
摘要:
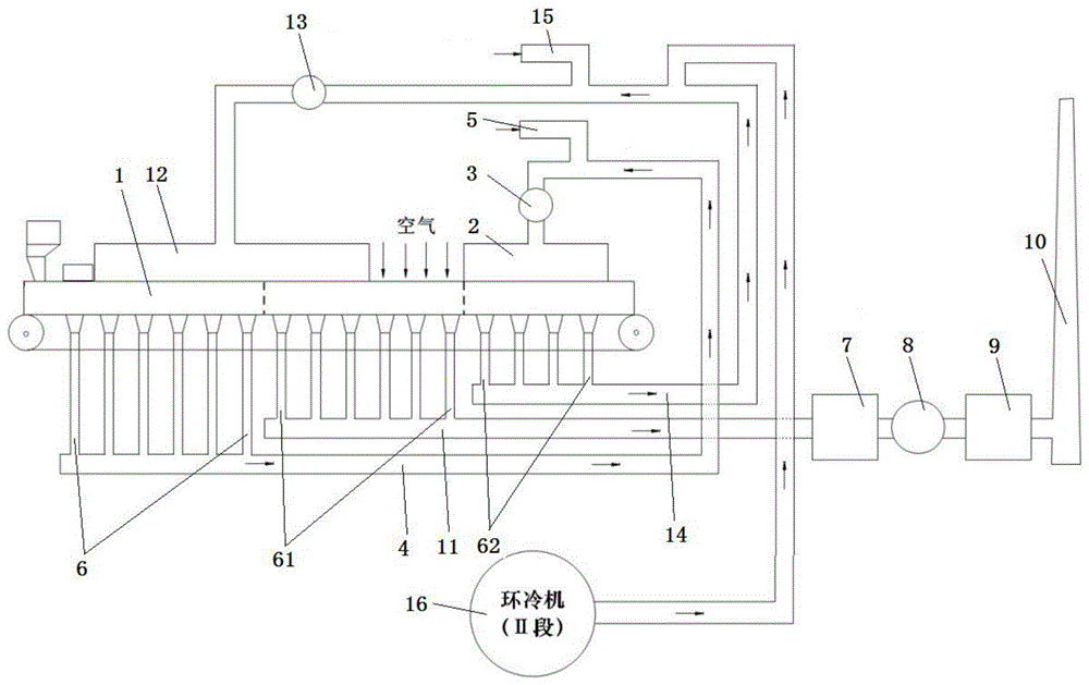
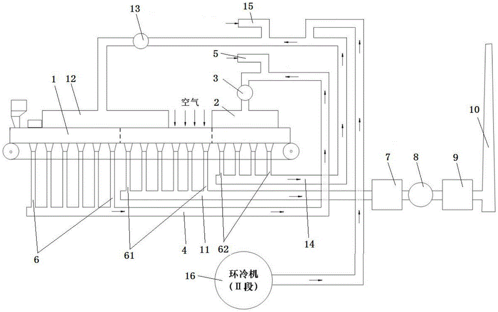
本实用新型公开一种烟气循环脱硝烧结系统,包括烧结机、第一烟气罩、第一风机、脱硝管道和还原气体管道,烧结机沿台车行进方向依次分为烧结段和脱硝段,烧结段在台车的下方沿其长度方向依次间隔设有多个第一风箱,多个第一风箱底部分别具有出口,多个第一风箱的出口均与脱硝管道的一端连通,脱硝管道的另一端和还原气体管道的一端通过第一三通连通,第一三通余下的接口与第一风机的进气口连通,第一风机的出气口与第一烟气罩的进气口连通,第一烟气罩罩设在脱硝段的上方,还原气体管道用以向脱硝管道内通入还原气体。本实用新型所述烧结系统工艺简单,不消耗脱硝催化剂实现烧结烟气的部分脱硝,节约投资成本。
[发明]
一种烟气循环脱硝烧结系统及其烧结方法
申请号:
201911002407.7
状态:
审中-公开
申请日:
2019-10-21
申请人:
武汉科技大学
发明人:
陈铁军、万军营、周仙霖、王一帆、刘卓奇
公开日:
代理机构:
主分类号:
F27D17/00(20060101)
我要购买
摘要:
本发明公开一种烟气循环脱硝烧结系统及其烧结方法,烟气循环脱硝烧结系统包括烧结机、第一烟气罩、第一风机、脱硝管道和还原气体管道,烧结机沿台车行进方向依次分为烧结段和脱硝段,烧结段在台车的下方沿其长度方向依次间隔设有多个第一风箱,多个第一风箱底部分别具有出口,多个第一风箱的出口均与脱硝管道的一端连通,脱硝管道的另一端和还原气体管道的一端通过第一三通连通,第一三通余下的接口与第一风机的进气口连通,第一风机的出气口与第一烟气罩的进气口连通,第一烟气罩罩设在脱硝段的上方,还原气体管道用以向脱硝管道内通入还原气体。本发明所述烧结系统及其烧结方法工艺简单,不消耗脱硝催化剂实现烧结烟气的部分脱硝,节约成本。
[实用新型]
一种类点压式止血器
申请号:
201921752157.4
状态:
有权
申请日:
2019-10-18
申请人:
武汉科技大学附属天佑医院
发明人:
王坤玉、王霞、吴柯
公开日:
代理机构:
主分类号:
A61B17/132(20060101)
我要购买
摘要:
本实用新型公开了一种类点压式止血器,包括织带、弹性垫片、螺栓、固定块和回形钩,弹性垫片的一表面为平面,弹性垫片的另一表面呈劣弧形,织带具有端部A和端部B,弹性垫片的水平表面与端部A一表面贴合连接,端部A中央设有穿孔,固定块固定于端部A的另一表面上,固定块中央设有螺纹孔,回形钩固定于弹性垫片的一侧,回形钩位于端部A的外侧,且回形钩和织带呈直线状分布,端部B的一表面上设有魔术贴,魔术贴和螺母分别固定于织带的同一表面的两端上。该止血器结构简单,可单手操作调节止血,方便实用。
[发明]
一种耙吸式挖泥船操作参数的学习方法
申请号:
201910995968.5
状态:
审中-公开
申请日:
2019-10-18
申请人:
武汉科技大学
发明人:
唐慧、柴利、黄骏、杨君
公开日:
代理机构:
主分类号:
G06F30/27(20200101)
我要购买
摘要:
本发明涉及一种耙吸式挖泥船操作参数的学习方法。其技术方案是:将m个有效数据组随机分为训练集、交叉验证集和测试集,建立4~8个多层感知器模型,通过调整5个超参数得到训练集的所有多层感知器模型的损失函数,在交叉验证集的所有多层感知器模型的损失函数中选择损失函数最小的模型为最优模型,即隐式模型;通过隐式模型和回归模型建立输入和输出的显式模型,采用蚁群算法解决产量率的期望值c
1
和混合物密度的期望值c
2
的多目标优化问题,得到最优参数组合。本发明的模型稳定性好、准确性高和通用性强,在满足给定产量率的期望值c
1
和混合物密度的期望值c
2
的条件下能实现最优参数组合。
[发明]
一种耙吸式挖泥船出泥率预测的学习方法
申请号:
201910994901.X
状态:
审中-公开
申请日:
2019-10-18
申请人:
武汉科技大学
发明人:
唐慧、黄骏、柴利、杨君
公开日:
代理机构:
主分类号:
G06Q10/04(20120101)
我要购买
摘要:
本发明是一种耙吸式挖泥船出泥率预测的学习方法。其技术方案是:将m个有效数据组随机分为训练集、交叉验证集和测试集,建立4~8个卷积神经网络模型,通过调整8种超参数得到训练集的所有卷积神经网络模型的代价函数,在交叉验证集的所有卷积神经网络模型的损失函数中选择损失函数最小的模型为最优模型,向最优模型输入测试集的特征有效数据集X
test
,得到基于最优模型的测试集中的量测有效数据集Y
test
的预测值,即得基于最优模型的测试集中的量测有效数据集Y
test
的出泥率预测值。本发明具有最优模型结构简单、最优模型稳定性好和耙吸式挖泥船出泥率预测的学习方法准确性高的特点,得到的出泥率预测值能为操作人员提供有益指导。
[发明]
一种新型防静电和防自燃自爆的硫化矿区乳化炸药装药方法
申请号:
201910993681.9
状态:
审中-公开
申请日:
2019-10-18
申请人:
武汉科技大学
发明人:
吴杜娟、吴建星
公开日:
代理机构:
主分类号:
F42D1/08(20060101)
我要购买
摘要:
本发明公开了一种新型防静电和防自燃自爆的硫化矿区乳化炸药装药方法,包括:钻孔和装药装置放置、装药装置和钻孔环空填充、炸药和填充物放置及起爆;本发明的有益效果在于,首先,本发明的乳化炸药装药方法从物理隔离角度使用耐热胶,柔性材料防止炸药直接作用与岩石的交界面,在热量辐射传导的过程中抑制能量的快速扩散,减少热量对硫化矿本身的影响;其次,本发明的乳化炸药装药方法选用纯棉布匹作为装药装置和钻孔之间的填充材料,选用的内包装、外包装及涂覆外包装的耐热胶三种材料不但可以减缓热量的扩散,还能减少静电的积聚,防止硫化矿自燃。
[实用新型]
一种新型过滤烟嘴
申请号:
201921749168.7
状态:
有权
申请日:
2019-10-18
申请人:
武汉科技大学
发明人:
鲜小东、于普良
公开日:
代理机构:
主分类号:
A24F13/06(20060101)
我要购买
摘要:
本实用新型涉及一种新型过滤烟嘴,能过滤香烟中有毒有害物质。解决的是现有过滤烟嘴过滤效果有限,且现有的过滤烟嘴多是一次性产品,使用成本较高,且易污染环境的问题。本过滤烟嘴有多道过滤组件,分别将烟雾中的不同有害物质吸附掉,使进入人体中的烟雾所含的有害物质量最小化,最大程度降低对人体的危害。烟雾由进烟腔首先进入第一过滤组件,而后进入烟雾腔中;再由孔道进入到吸附舱中,该舱含有固状吸附颗粒,对烟雾进行吸附,柱塞可以取出,以便更换吸附舱中的过滤材料;过滤棉可吸附烟雾中的焦油,最后由出烟腔进入人体中。与现有技术相比,本实用新型更为高效、环保。
首页
上一页
81
82
83
84
85
86
87
88
89
90
下一页
尾页
当前共找到
8115
个专利记录
,当前显示页码
89/406